
MIL-DTL-24784/5C(NAVY)
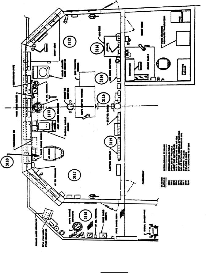
Note: Sample arrangement only. Size and legibility requirements do not necessarily conform to minimum
specification requirements.
FIGURE 3. Space diagram.
12
For Parts Inquires call Parts Hangar, Inc (727) 493-0744
© Copyright 2015 Integrated Publishing, Inc.
A Service Disabled Veteran Owned Small Business